ГОСТ 7056-77
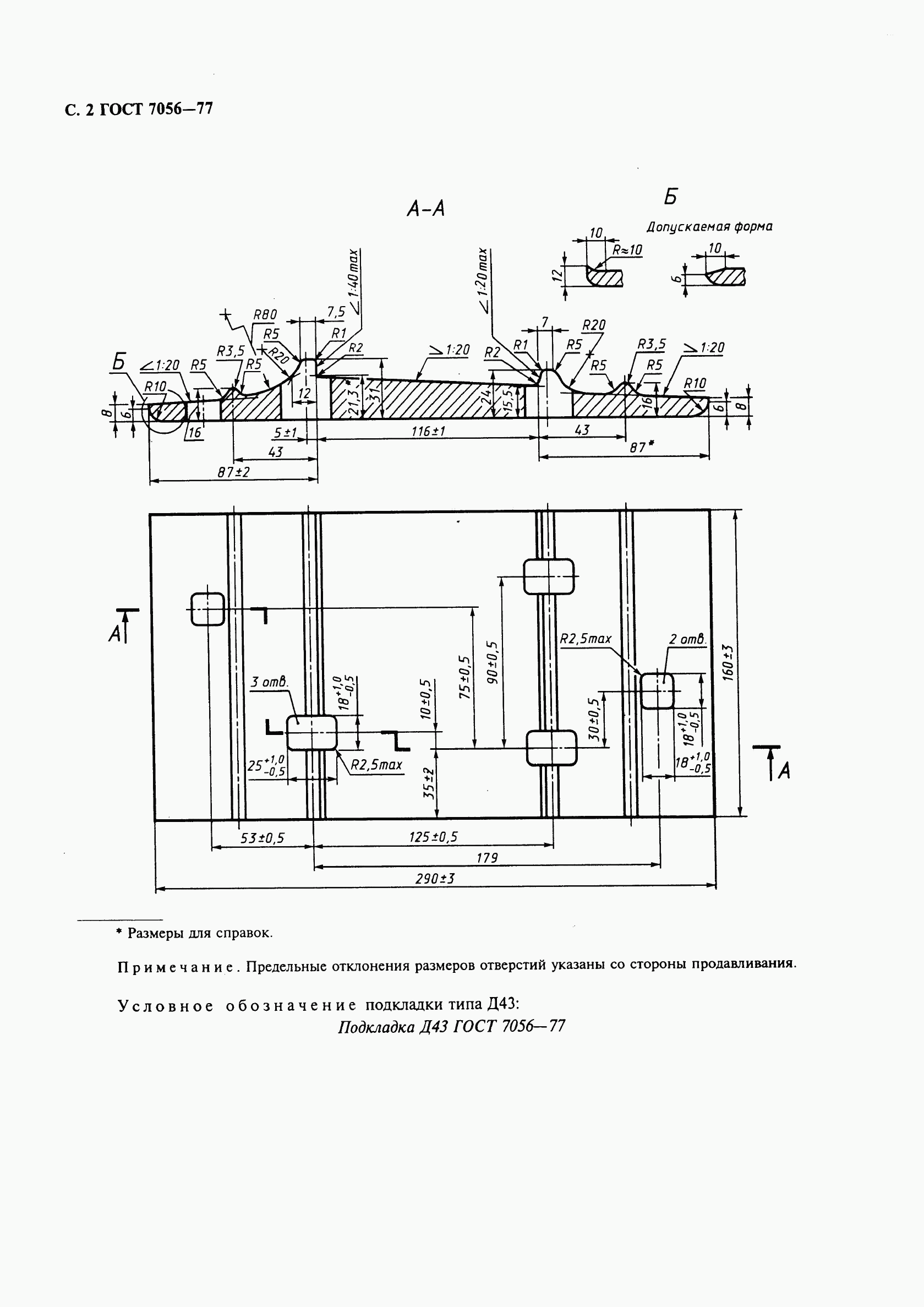
ГОСТ 7056-77 Подкладки костыльного скрепления к рельсам типа Р43. Конструкция и размеры
Категории ГОСТ 7056-77 по ОКС:- Статус документа:
- заменен, введён в действие 01.01.1978
- Название на английском языке:
- The plates of spike fastening for type Р43 rails. Construction and dimensions
- Дата актуализации информации по стандарту:
- 24.12.2025, в 09:56 (менее 3 месяцев назад)
- Вид стандарта:
- Стандарты на продукцию (услуги)
- Дата начала действия ГОСТа:
- 1978-01-01
- Срок действия ограничен:
- 01.03.2015
- Дата последнего издания документа:
- 1998-09-01
Коды документа ГОСТ 7056-77:
- Код ОКП:
- 113200
- Код КГС:
- В42
- Код ОКСТУ:
- 1132
- Число страниц:
- 4
- Назначение ГОСТ 7056-77:
- Настоящий стандарт распространяется на подкладки Д43 костыльного скрепления к железнодорожным рельсам типа Р43 для путей промышленного транспорта
- ГРНТИ индекс(ы):
- 554333
- Ключевые слова документа:
- конструкция, подкладки костыльного скрепления, размеры
Нормативные ссылки, связанные с ГОСТ 7056-77:
- Стандарт ссылается на ГОСТы:
- ГОСТ 3280-84
- На стандарт ссылаются:
- ГОСТ 3280-84
Скачать ГОСТ 7056-77 вы можете в следующих версиях:
Тип файла:
Дата добавления:
Загрузок:
Размер:
Ссылка на скачивание:
Добавлен:
12/12/2011 01:59
Скачиваний:
189
Размер файла:
0.48 Мб
Ссылка для скачивания:
Поправки и изменения к ГОСТ 7056-77:
-
Наименование, вид:Датарегистрации:начала действия:Ссылка:
-
Изменение №1 к ГОСТ 7056-77
Тип изменения: Текстовое изменение
Номер изменения: 1
Регистрационный номер: 1157
Новое значение: -
1987-04-061987-08-01
-
страница 1
-
страница 2
-
страница 3
-
страница 4