ГОСТ 31843-2013 Нефтяная и газовая промышленность. Компрессоры поршневые. Общие технические требования

Категории ГОСТ 31843-2013 по ОКС:
Статус документа:
действует, введён в действие 01.02.2015
Название на английском языке:
Pйtroleum and natural gas industries. Reciprocating compressors. General technical requirements
Дата актуализации информации по стандарту:
22.10.2025, в 20:06 (менее 3 месяцев назад)
Вид стандарта:
Основополагающие стандарты
Дата начала действия ГОСТа:
2015-02-01
Дата последнего издания документа:
2015-09-29
Число страниц:
174
Назначение ГОСТ 31843-2013:
Настоящий стандарт содержит минимальные требования для поршневых компрессоров и приводов к ним, используемых в нефтяной и газовой промышленности с цилиндрами со смазкой и без смазки. Настоящий стандарт может также по договоренности использоваться в других отраслях. Компрессоры, подпадающие под настоящий стандарт, включают в свой диапазон скорости от средней до низкой и пригодны для работы в экстремальных условиях. Сюда также включены относящиеся к ним системы подачи смазки, средства управления, контрольно-измерительная аппаратура, промежуточные охладители, выходные холодильники, устройства для подавления пульсации и другое оборудование. Сюда не входят встроенные газомоторные компрессорные агрегаты, блочные высокоскоростные съемные поршневые газовые компрессоры с механическим приводом, компрессоры с самодвижущимися поршнями однократного действия с резиновой манжетой, которые служат также в качестве ползунов, общестанционные воздушные компрессоры или компрессоры воздуха КИП и А, которые разрежаются с манометрическим давлением 9 бар и ниже. Сюда также не входят приводы газовых и паровых двигателей
Документ разработан орг-ей:
Федеральное агентство по техническому регулированию и метрологии (Росстандарт)
Документ принят орг-ей:
Межгосударственный Совет по стандартизации метрологии и сертификации, протокол №44-2013
Ключевые слова документа:
поршневой компрессор, устройство подавления пульсации

Скачать ГОСТ 31843-2013 вы можете в следующих версиях:

Тип файла:
Дата добавления:
Загрузок:
Размер:
Тип файла:
PDF с изображениями
Добавлен:
20/11/2025 15:41
Скачиваний:
2
Размер файла:
54.64 Мб
  • ГОСТ 31843-2013, страница 1 страница 1
  • ГОСТ 31843-2013, страница 2 страница 2
  • ГОСТ 31843-2013, страница 3 страница 3
  • ГОСТ 31843-2013, страница 4 страница 4
  • ГОСТ 31843-2013, страница 5 страница 5
  • ГОСТ 31843-2013, страница 6 страница 6
  • ГОСТ 31843-2013, страница 7 страница 7
  • ГОСТ 31843-2013, страница 8 страница 8
  • ГОСТ 31843-2013, страница 9 страница 9
  • ГОСТ 31843-2013, страница 10 страница 10
  • ГОСТ 31843-2013, страница 11 страница 11
  • ГОСТ 31843-2013, страница 12 страница 12
  • ГОСТ 31843-2013, страница 13 страница 13
  • ГОСТ 31843-2013, страница 14 страница 14
  • ГОСТ 31843-2013, страница 15 страница 15
  • ГОСТ 31843-2013, страница 16 страница 16
  • ГОСТ 31843-2013, страница 17 страница 17
  • ГОСТ 31843-2013, страница 18 страница 18
  • ГОСТ 31843-2013, страница 19 страница 19
  • ГОСТ 31843-2013, страница 20 страница 20
  • ГОСТ 31843-2013, страница 21 страница 21
  • ГОСТ 31843-2013, страница 22 страница 22
  • ГОСТ 31843-2013, страница 23 страница 23
  • ГОСТ 31843-2013, страница 24 страница 24
  • ГОСТ 31843-2013, страница 25 страница 25
  • ГОСТ 31843-2013, страница 26 страница 26
  • ГОСТ 31843-2013, страница 27 страница 27
  • ГОСТ 31843-2013, страница 28 страница 28
  • ГОСТ 31843-2013, страница 29 страница 29
  • ГОСТ 31843-2013, страница 30 страница 30
  • ГОСТ 31843-2013, страница 31 страница 31
  • ГОСТ 31843-2013, страница 32 страница 32
  • ГОСТ 31843-2013, страница 33 страница 33
  • ГОСТ 31843-2013, страница 34 страница 34
  • ГОСТ 31843-2013, страница 35 страница 35
  • ГОСТ 31843-2013, страница 36 страница 36
  • ГОСТ 31843-2013, страница 37 страница 37
  • ГОСТ 31843-2013, страница 38 страница 38
  • ГОСТ 31843-2013, страница 39 страница 39
  • ГОСТ 31843-2013, страница 40 страница 40
  • ГОСТ 31843-2013, страница 41 страница 41
  • ГОСТ 31843-2013, страница 42 страница 42
  • ГОСТ 31843-2013, страница 43 страница 43
  • ГОСТ 31843-2013, страница 44 страница 44
  • ГОСТ 31843-2013, страница 45 страница 45
  • ГОСТ 31843-2013, страница 46 страница 46
  • ГОСТ 31843-2013, страница 47 страница 47
  • ГОСТ 31843-2013, страница 48 страница 48
  • ГОСТ 31843-2013, страница 49 страница 49
  • ГОСТ 31843-2013, страница 50 страница 50
  • ГОСТ 31843-2013, страница 51 страница 51
  • ГОСТ 31843-2013, страница 52 страница 52
  • ГОСТ 31843-2013, страница 53 страница 53
  • ГОСТ 31843-2013, страница 54 страница 54
  • ГОСТ 31843-2013, страница 55 страница 55
  • ГОСТ 31843-2013, страница 56 страница 56
  • ГОСТ 31843-2013, страница 57 страница 57
  • ГОСТ 31843-2013, страница 58 страница 58
  • ГОСТ 31843-2013, страница 59 страница 59
  • ГОСТ 31843-2013, страница 60 страница 60
  • ГОСТ 31843-2013, страница 61 страница 61
  • ГОСТ 31843-2013, страница 62 страница 62
  • ГОСТ 31843-2013, страница 63 страница 63
  • ГОСТ 31843-2013, страница 64 страница 64
  • ГОСТ 31843-2013, страница 65 страница 65
  • ГОСТ 31843-2013, страница 66 страница 66
  • ГОСТ 31843-2013, страница 67 страница 67
  • ГОСТ 31843-2013, страница 68 страница 68
  • ГОСТ 31843-2013, страница 69 страница 69
  • ГОСТ 31843-2013, страница 70 страница 70
  • ГОСТ 31843-2013, страница 71 страница 71
  • ГОСТ 31843-2013, страница 72 страница 72
  • ГОСТ 31843-2013, страница 73 страница 73
  • ГОСТ 31843-2013, страница 74 страница 74
  • ГОСТ 31843-2013, страница 75 страница 75
  • ГОСТ 31843-2013, страница 76 страница 76
  • ГОСТ 31843-2013, страница 77 страница 77
  • ГОСТ 31843-2013, страница 78 страница 78
  • ГОСТ 31843-2013, страница 79 страница 79
  • ГОСТ 31843-2013, страница 80 страница 80
  • ГОСТ 31843-2013, страница 81 страница 81
  • ГОСТ 31843-2013, страница 82 страница 82
  • ГОСТ 31843-2013, страница 83 страница 83
  • ГОСТ 31843-2013, страница 84 страница 84
  • ГОСТ 31843-2013, страница 85 страница 85
  • ГОСТ 31843-2013, страница 86 страница 86
  • ГОСТ 31843-2013, страница 87 страница 87
  • ГОСТ 31843-2013, страница 88 страница 88
  • ГОСТ 31843-2013, страница 89 страница 89
  • ГОСТ 31843-2013, страница 90 страница 90
  • ГОСТ 31843-2013, страница 91 страница 91
  • ГОСТ 31843-2013, страница 92 страница 92
  • ГОСТ 31843-2013, страница 93 страница 93
  • ГОСТ 31843-2013, страница 94 страница 94
  • ГОСТ 31843-2013, страница 95 страница 95
  • ГОСТ 31843-2013, страница 96 страница 96
  • ГОСТ 31843-2013, страница 97 страница 97
  • ГОСТ 31843-2013, страница 98 страница 98
  • ГОСТ 31843-2013, страница 99 страница 99
  • ГОСТ 31843-2013, страница 100 страница 100
  • ГОСТ 31843-2013, страница 101 страница 101
  • ГОСТ 31843-2013, страница 102 страница 102
  • ГОСТ 31843-2013, страница 103 страница 103
  • ГОСТ 31843-2013, страница 104 страница 104
  • ГОСТ 31843-2013, страница 105 страница 105
  • ГОСТ 31843-2013, страница 106 страница 106
  • ГОСТ 31843-2013, страница 107 страница 107
  • ГОСТ 31843-2013, страница 108 страница 108
  • ГОСТ 31843-2013, страница 109 страница 109
  • ГОСТ 31843-2013, страница 110 страница 110
  • ГОСТ 31843-2013, страница 111 страница 111
  • ГОСТ 31843-2013, страница 112 страница 112
  • ГОСТ 31843-2013, страница 113 страница 113
  • ГОСТ 31843-2013, страница 114 страница 114
  • ГОСТ 31843-2013, страница 115 страница 115
  • ГОСТ 31843-2013, страница 116 страница 116
  • ГОСТ 31843-2013, страница 117 страница 117
  • ГОСТ 31843-2013, страница 118 страница 118
  • ГОСТ 31843-2013, страница 119 страница 119
  • ГОСТ 31843-2013, страница 120 страница 120
  • ГОСТ 31843-2013, страница 121 страница 121
  • ГОСТ 31843-2013, страница 122 страница 122
  • ГОСТ 31843-2013, страница 123 страница 123
  • ГОСТ 31843-2013, страница 124 страница 124
  • ГОСТ 31843-2013, страница 125 страница 125
  • ГОСТ 31843-2013, страница 126 страница 126
  • ГОСТ 31843-2013, страница 127 страница 127
  • ГОСТ 31843-2013, страница 128 страница 128
  • ГОСТ 31843-2013, страница 129 страница 129
  • ГОСТ 31843-2013, страница 130 страница 130
  • ГОСТ 31843-2013, страница 131 страница 131
  • ГОСТ 31843-2013, страница 132 страница 132
  • ГОСТ 31843-2013, страница 133 страница 133
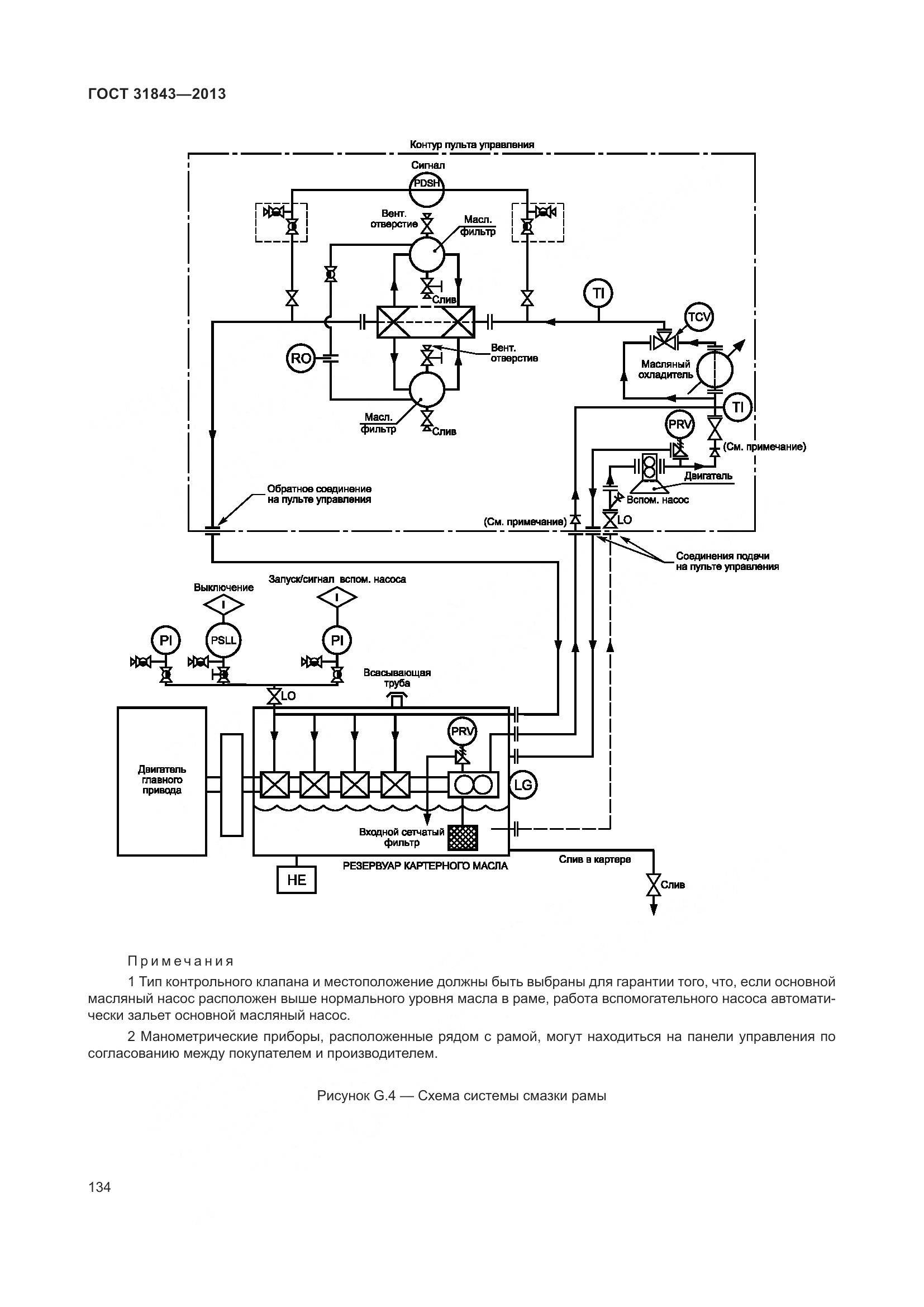
  • ГОСТ 31843-2013, страница 134 страница 134
  • ГОСТ 31843-2013, страница 135 страница 135
  • ГОСТ 31843-2013, страница 136 страница 136
  • ГОСТ 31843-2013, страница 137 страница 137
  • ГОСТ 31843-2013, страница 138 страница 138
  • ГОСТ 31843-2013, страница 139 страница 139
  • ГОСТ 31843-2013, страница 140 страница 140
  • ГОСТ 31843-2013, страница 141 страница 141
  • ГОСТ 31843-2013, страница 142 страница 142
  • ГОСТ 31843-2013, страница 143 страница 143
  • ГОСТ 31843-2013, страница 144 страница 144
  • ГОСТ 31843-2013, страница 145 страница 145
  • ГОСТ 31843-2013, страница 146 страница 146
  • ГОСТ 31843-2013, страница 147 страница 147
  • ГОСТ 31843-2013, страница 148 страница 148
  • ГОСТ 31843-2013, страница 149 страница 149
  • ГОСТ 31843-2013, страница 150 страница 150
  • ГОСТ 31843-2013, страница 151 страница 151
  • ГОСТ 31843-2013, страница 152 страница 152
  • ГОСТ 31843-2013, страница 153 страница 153
  • ГОСТ 31843-2013, страница 154 страница 154
  • ГОСТ 31843-2013, страница 155 страница 155
  • ГОСТ 31843-2013, страница 156 страница 156
  • ГОСТ 31843-2013, страница 157 страница 157
  • ГОСТ 31843-2013, страница 158 страница 158
  • ГОСТ 31843-2013, страница 159 страница 159
  • ГОСТ 31843-2013, страница 160 страница 160
  • ГОСТ 31843-2013, страница 161 страница 161
  • ГОСТ 31843-2013, страница 162 страница 162
  • ГОСТ 31843-2013, страница 163 страница 163
  • ГОСТ 31843-2013, страница 164 страница 164
  • ГОСТ 31843-2013, страница 165 страница 165
  • ГОСТ 31843-2013, страница 166 страница 166
  • ГОСТ 31843-2013, страница 167 страница 167
  • ГОСТ 31843-2013, страница 168 страница 168
  • ГОСТ 31843-2013, страница 169 страница 169
  • ГОСТ 31843-2013, страница 170 страница 170
  • ГОСТ 31843-2013, страница 171 страница 171
  • ГОСТ 31843-2013, страница 172 страница 172
  • ГОСТ 31843-2013, страница 173 страница 173
  • ГОСТ 31843-2013, страница 174 страница 174