ГОСТ 20103-74
ГОСТ 20103-74 Плиты модельные стальные для опок размерами в свету 1000х600 мм на формовочные литейные машины без поворота полуформы с допрессовкой. Конструкция и размеры
Категории ГОСТ 20103-74 по ОКС:- Статус документа:
- действует, введён в действие 01.01.1976
- Название на английском языке:
- Steel pattern plates for moulding boxes having inside dimensions 1000x600 mm for moulding foundry machines without turn of half mould with squeezing. Design and dimensions
- Дата актуализации информации по стандарту:
- 12.09.2019, в 19:14 (более года назад)
- Вид стандарта:
- Стандарты на продукцию (услуги)
- Дата начала действия ГОСТа:
- 1976-01-01
- Дата последнего издания документа:
- 1974-10-22
Коды документа ГОСТ 20103-74:
- Код ОКП:
- 396550
- Код КГС:
- Г21
- Код ОКСТУ:
- 3960
- Число страниц:
- 5
- Назначение ГОСТ 20103-74:
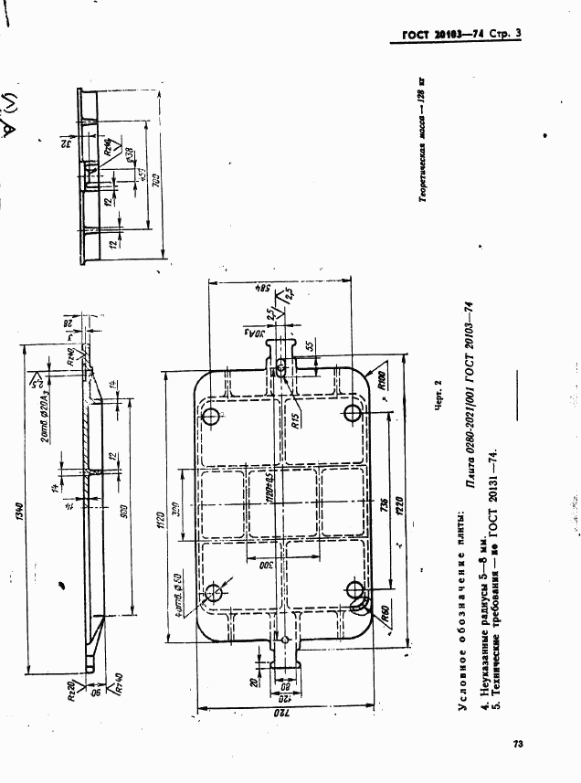
- Настоящий стандарт устанавливает конструкцию и размеры модельных плит
- ГРНТИ индекс(ы):
- 553137
- Документ разработан орг-ей:
- Минстанкопром СССР
- Этот ГОСТ входит в сборник:
- Плиты модельные металлические для встряхивающих формовочных литейных машин
Нормативные ссылки, связанные с ГОСТ 20103-74:
- Стандарт ссылается на ГОСТы:
- ГОСТ 5927-70, ГОСТ 6402-70, ГОСТ 20122-74, ГОСТ 20123-74, ГОСТ 20131-80
- На стандарт ссылаются:
- ГОСТ 22476-77, ГОСТ 21028-75
Скачать ГОСТ 20103-74 вы можете в следующих версиях:
Тип файла:
Дата добавления:
Загрузок:
Размер:
Ссылка на скачивание:
Добавлен:
12/12/2011 02:00
Скачиваний:
117
Размер файла:
0.29 Мб
Ссылка для скачивания:
Добавлен:
12/12/2011 01:57
Скачиваний:
145
Размер файла:
0.13 Мб
Ссылка для скачивания:
Поправки и изменения к ГОСТ 20103-74:
-
Наименование, вид:Датарегистрации:начала действия:Ссылка:
-
Изменение №1 к ГОСТ 20103-74
Тип изменения: Текстовое изменение
Номер изменения: 1
Регистрационный номер: 2766
Новое значение: -
1981-06-021981-10-01
-
страница 1
-
страница 2
-
страница 3
-
страница 4
-
страница 5